Fueling & Injection Fuel Pumps | Injectors | Rails | Regulators | Tanks

Fuel gauge issue

Thread Tools
 
Search this Thread
 
Old Jun 2, 2021 | 10:22 AM
  #1  
avsfan4019's Avatar
Thread Starter
Teching In
 
Joined: Oct 2018
Posts: 23
Likes: 0
Default Fuel gauge issue

Just got a 98 Trans am and fuel gauge doesn't work. When car is off, it reads at 1/4 tank. When car is on it just stays on empty. Would this be a sending unit issue or possibly something else?
Reply
Old Jun 2, 2021 | 10:25 AM
  #2  
G Atsma's Avatar
TECH Senior Member
5 Year Member
Liked
Loved
Community Favorite
 
Joined: Jun 2016
Posts: 22,293
Likes: 3,617
From: Central Cal.
Default

When off, the gauge can "float". When on, it indicates the level, when working right. Sounds like a bad sending unit.
Reply
Old Jun 2, 2021 | 10:28 AM
  #3  
avsfan4019's Avatar
Thread Starter
Teching In
 
Joined: Oct 2018
Posts: 23
Likes: 0
Default

Aight, i will check and see if there is a trap door to get to fuel pump. If not, i guess i will be doing math for a while lol.
Reply
Old Jun 2, 2021 | 10:36 AM
  #4  
G Atsma's Avatar
TECH Senior Member
5 Year Member
Liked
Loved
Community Favorite
 
Joined: Jun 2016
Posts: 22,293
Likes: 3,617
From: Central Cal.
Default

Yeah, I don't know any diagnostic procedure to narrow it down for sure. Maybe someone more knowledgeable might chime in here to add to this.
Reply
Old Jun 2, 2021 | 09:38 PM
  #5  
JoshHefnerX's Avatar
TECH Apprentice
5 Year Member
Liked
Loved
Community Favorite
 
Joined: Oct 2018
Posts: 336
Likes: 85
From: Glendale, AZ
Default

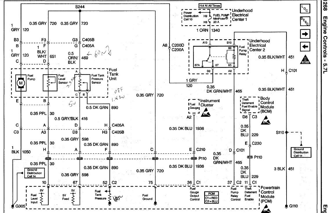
There's a plug in front of the driver side rear wheel where the wires for the pump go through. You should be able to unplug that and short the gauge wire (purple if I remember) and un short to see if the gauge moves. Double check on wiring diagram though.


I found it - circuit 30. shorting and open should flip between empty and full.

Last edited by JoshHefnerX; Jun 2, 2021 at 10:01 PM.
Reply
Old Jun 2, 2021 | 09:41 PM
  #6  
avsfan4019's Avatar
Thread Starter
Teching In
 
Joined: Oct 2018
Posts: 23
Likes: 0
Default

What do you mean by short the wire? Im not to technical with electric stuff lol
Reply
Old Jun 2, 2021 | 10:04 PM
  #7  
JoshHefnerX's Avatar
TECH Apprentice
5 Year Member
Liked
Loved
Community Favorite
 
Joined: Oct 2018
Posts: 336
Likes: 85
From: Glendale, AZ
Default

Short it to ground - body structure. That side of the circuit measures resistance across it and it uses a ground side to do it. So if you short it to ground - you'll get 0 resistance, leaving it open is infinite resistance. You should be able to have a helper let you know if the gauge is bouncing when you do that (key on, engine off). if so, the problem lies between there and the sender. If not, the problem lies between that plug and the pcm.
Reply
Old Jun 2, 2021 | 10:10 PM
  #8  
avsfan4019's Avatar
Thread Starter
Teching In
 
Joined: Oct 2018
Posts: 23
Likes: 0
Default

Ah ok gotcha. I will try that one day this week.
Reply
LS1 Tech Stories

The Best V8 Stories One Small Block at Time

story-0

Amazing '71 Camaro Restomod Is Modern Muscle Car Under the Skin

 Verdad Gallardo
story-1

6 Common C5 Corvette Failures and What's Involved In Repairing Them

 Pouria Savadkouei
story-2

Retro Modern Bandit Pontiac Trans AM Comes With Burt Reynolds' Autograph

 Verdad Gallardo
story-3

Top 10 Greatest Cadillac V Series Performance Models Ever, Ranked

 Pouria Savadkouei
story-4

Top 10 Most Powerful Chevy Trucks Ever Made!

 
story-5

Hennessey's New Supercharged Silverado ZR2 Has 700 HP

 Verdad Gallardo
story-6

Coachbuilt N2A Anteros Is an LS2-Powered C6 Corvette In Italian Clothes

 Verdad Gallardo
story-7

Awesome K5 Blazer Restomod Comes With C7 Corvette Power

 Verdad Gallardo
story-8

10 Camaros You Should Never Buy

 
story-9

10 LS Engine Myths That Refuse to Die

 Verdad Gallardo




All times are GMT -5. The time now is 04:18 PM.

story-0
Amazing '71 Camaro Restomod Is Modern Muscle Car Under the Skin

Slideshow: This heavily modified 1971 Camaro mixes classic muscle car styling with a fifth-generation Camaro interior and modern LS3 power.

By Verdad Gallardo | 2026-05-12 18:06:42


VIEW MORE
story-1
6 Common C5 Corvette Failures and What's Involved In Repairing Them

Slideshow: From wobbling harmonic balancers to failed EBCMs, these are the issues that define long-term C5 ownership and what repairs typically involve.

By Pouria Savadkouei | 2026-05-07 18:44:57


VIEW MORE
story-2
Retro Modern Bandit Pontiac Trans AM Comes With Burt Reynolds' Autograph

Slideshow: A modern Camaro transformed into a retro icon, this limited-run "Bandit" build blends nostalgia with brute force in a way few revivals manage.

By Verdad Gallardo | 2026-04-21 13:57:02


VIEW MORE
story-3
Top 10 Greatest Cadillac V Series Performance Models Ever, Ranked

Slideshow: Cadillac didn't just crash the high-performance luxury vehicle party, it showed up loud, supercharged, and occasionally a little unhinged...

By Pouria Savadkouei | 2026-04-16 10:05:15


VIEW MORE
story-4
Top 10 Most Powerful Chevy Trucks Ever Made!

Slideshow: Top ten most powerful Chevy trucks ever made

By | 2026-03-25 09:22:26


VIEW MORE
story-5
Hennessey's New Supercharged Silverado ZR2 Has 700 HP

Slideshow: Hennessey has turned the Silverado ZR2 into a 700-hp off-road monster with supercharged V8 power and a limited production run.

By Verdad Gallardo | 2026-03-24 18:57:52


VIEW MORE
story-6
Coachbuilt N2A Anteros Is an LS2-Powered C6 Corvette In Italian Clothes

Slideshow: A one-off sports car that looks like a vintage Italian exotic-but hides a C6 Corvette underneath-just sold for the price of a new mid-engine Corvette.

By Verdad Gallardo | 2026-03-23 18:53:41


VIEW MORE
story-7
Awesome K5 Blazer Restomod Comes With C7 Corvette Power

Slideshow: A heavily reworked 1972 K5 Blazer swaps its off-road roots for a low-slung street-focused build with modern V8 power.

By Verdad Gallardo | 2026-03-09 18:08:45


VIEW MORE
story-8
10 Camaros You Should Never Buy

Slideshow: There are thousands of used Camaros on the market but we think you should avoid these 10

By | 2026-02-17 17:09:30


VIEW MORE
story-9
10 LS Engine Myths That Refuse to Die

Slideshows: Which one of these myths do you believe?

By Verdad Gallardo | 2026-01-28 18:10:11


VIEW MORE